imperial-empty.jpg -- A much better shot of the Ballroom than is findable on the BPPH website

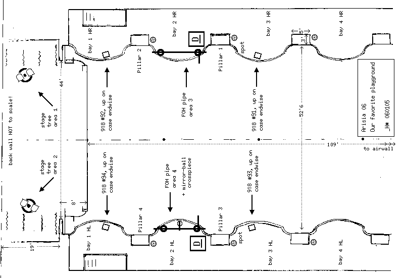
room.gif -- Schematic representation of the above, with where we'll install gear

tmpl.gif -- Key to all plot documents, and basic pipe measurements

stg.gif -- Hanging and circuiting on the stage

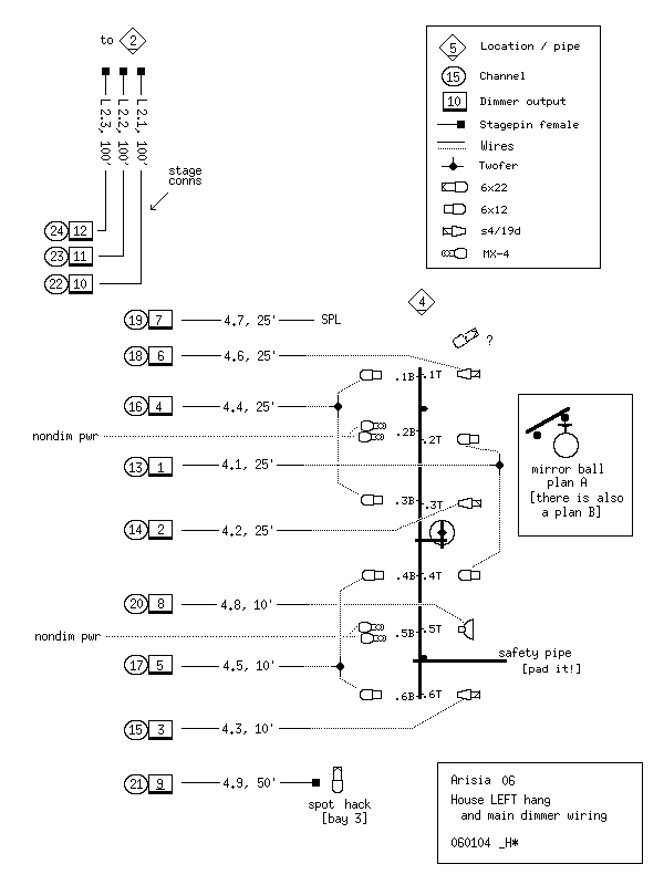
hl.gif -- Hanging and circuiting on house LEFT

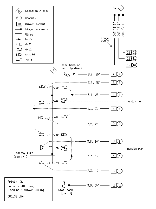
hr.gif -- Hanging and circuiting on house RIGHT [where control is, too]

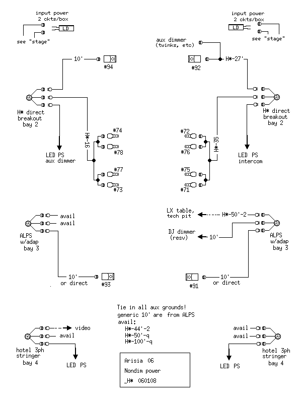
pwr.gif -- Power supply sources, routing and cable allocation

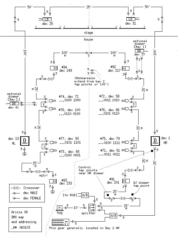
dmx.gif -- DMX map [third universe for LED toys *not* shown here]

plot-masq.gif -- Color/focus for Masquerade [which is really the base plot]

plot-club.gif -- Refocus and such for the Club Dance [biggest changeover]

cb.txt -- Numbering map of LED wall-wash units

stanbro.gif -- Small tent setup [Stanbro, on the mezz, ex-gaming]

stanbro-hack.gif -- Rehash of hotel's bad drawing of Stanbro, with measurements added

_H* 060109